20

徽州骆驼 · 2024年12月02日

电动汽车漂移技术:实现原理、控制系统与应用

image.png

随着电动汽车(EV)技术的进步,高性能电动车在驾驶乐趣上逐渐接近甚至超越传统内燃机车,而电动车漂移功能则是其一大亮点。漂移功能不仅提升了驾驶体验,更展示了电动车在操控性和电子控制系统上的优势。

01.电动车漂移功能的基本原理

漂移是一种在弯道中通过扭矩控制与动力分配,使车辆尾部产生侧滑的驾驶技术。在传统燃油车中,漂移依赖于内燃机动力传递至驱动轴上的快速调节。而电动车的电机具备瞬时的响应特性,这使得它在漂移控制上具有独特的优势。电动车漂移的核心原理在于通过扭矩的精确控制和动态分配,促使车轮在抓地力较低的情况下实现侧滑。

1.1 电动车漂移功能的技术实现

漂移过程中的控制主要依赖以下三点:

1.电机扭矩的快速响应和实时调整;

2.独立车轮的牵引力分配;

3.车辆稳定性系统在漂移过程中的动态协助。

电动车的漂移功能主要依赖以下几个技术要点:

  • 电驱动系统的扭矩控制: 电动车中使用的电动机能够在极短时间内提供和调整扭矩。这种高响应速度使得电驱动系统可以迅速调节驱动力输出,从而在车辆进入漂移状态时提供精确的动力分配。
  • 动力分配系统: 电动车使用的动力分配系统,能够独立控制各车轮的动力输出。这使得车辆在漂移中能够灵活调节不同车轮的扭矩,以实现平衡车身和保持车尾的滑移状态。
  • 高级稳定性控制: 电动车中的电子稳定程序(ESC)在漂移模式下会调整为适度介入或完全关闭,以减少对车辆动力输出的限制。通过调整系统算法,驾驶者可在漂移中拥有更多自由操作空间,但仍在特定情况下维持车辆稳定。

1.2 关键技术与支持系统

  • 智能传感器与实时数据反馈:为了保持车辆在漂移时的可控性,车辆配备了轮速传感器、加速度计、陀螺仪等传感器。这些传感器实时收集数据并通过控制单元进行处理。控制系统在漂移过程中分析这些数据,以便及时调节动力分配和车身姿态。
  • 软件算法与扭矩矢量控制:漂移模式依赖于复杂的软件算法,这些算法用于扭矩矢量控制系统来分配动力输出。电动车能够根据传感器的实时数据快速调整每个车轮的动力,帮助驾驶员在漂移中保持控制。某些车辆甚至允许用户通过车内系统调节漂移设定,如动力分配的比例、稳定性辅助强度等。
  • 电动四轮驱动(AWD):许多高性能电动车采用双电机或多电机配置,以实现全轮驱动。AWD 系统在漂移模式下允许车辆灵活地分配前后轴的动力输出,使驾驶员可以通过调节油门和方向盘来完成漂移动作。

1.3 电动车漂移的优势与挑战

优势

  • 即时扭矩响应:电动车电机在低转速时即可提供最大扭矩,并且响应速度远超内燃机。通过瞬时调整电机扭矩,漂移时的动力调节更为流畅精确。
  • 高精度动力分配:多电机配置和电子控制系统使得每个车轮的动力分配更加精准,可以在车辆高速侧滑时确保抓地力和车辆稳定。
  • 高安全性:电动车的漂移功能可通过多重传感器数据,结合 ESC 等系统,确保驾驶员在享受漂移的同时,保持一定的安全性和可控性。

Image

挑战

  • 轮胎磨损:漂移会加剧轮胎的磨损,尤其在漂移功能频繁使用时,轮胎的寿命将大幅缩短。电动车漂移的高扭矩输出对轮胎的抓地力提出更高要求,轮胎的耐用性成为需要解决的问题。
  • 电池管理和热管理:电动车漂移功能需要高扭矩输出,对电池和电机的热管理提出更高要求。长时间漂移可能会导致电池快速耗电、温度升高,影响电池寿命和性能。
  • 控制系统复杂性:电动车漂移需要在高负载条件下对扭矩和抓地力进行精准控制,因此控制系统的算法开发难度较高,需要大量的测试和调优。

02.实现算法介绍

华为提供了一种实现自动漂移的电动汽车控制方法(申请号 202411169783 .6),涵盖了多个方面的知识点,以下将进行细致分析:

Image

2.1 自动漂移的实现原理

漂移的定义和作用:漂移是指车辆部分轮胎失去抓地力,车身在较大侧偏角下转向,用于实现小半径转弯,满足赛车、驾驶乐趣、狭窄区域转向等需求。

Image

传统漂移的局限性:需要驾驶员熟练掌握驾驶技巧,普通驾驶员难以实现。

本方案的优势:通过制动系统控制后轮制动力,降低后轮抓地力,实现自动漂移,无需驾驶员复杂操作,降低了漂移操作门槛,提高了驾驶体验。

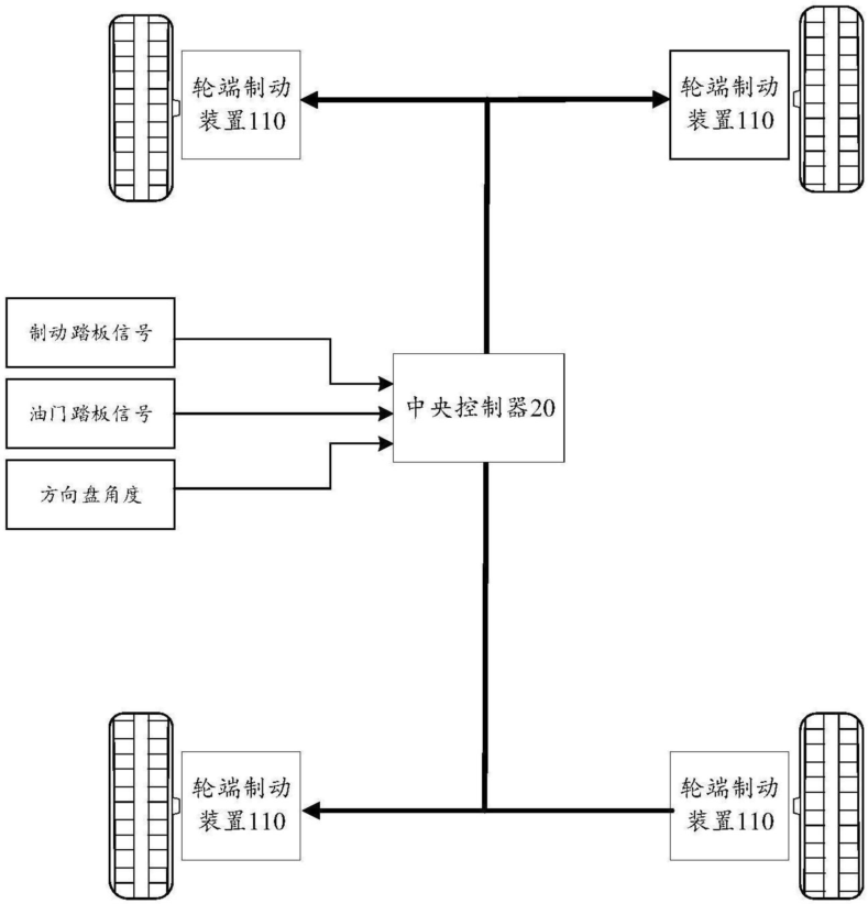
2.2 系统组成

Image

中央控制器:负责接收传感器信号,控制轮端制动装置输出制动力,并实现自动漂移控制逻辑。

轮端制动装置:安装在车轮处,用于向刹车盘输出制动力。

驱动系统:向车轮输出驱动力,控制车辆行驶。

传感器:包括油门踏板传感器、制动踏板传感器、方向盘角度传感器、车速传感器和转向角度传感器等。

电子稳定控制系统(ESP):提高车辆操控表现,防止车辆失控。

漂移按键:用于启动和关闭自动漂移模式。

2.3 制动系统组成

Image

中央控制器:

  • 接收油门踏板、制动踏板、方向盘等信号。
  • 油门踏板:指示驱动系统输出驱动力大小。
  • 制动踏板:指示制动系统输出制动力大小。
  • 方向盘:指示车辆转向方向和角度。
  • 根据预设算法判断是否进入漂移控制状态。
  • 控制轮端制动装置输出制动力,实现制动和漂移控制。
  • 可选配漂移按键,方便驾驶员启动和结束自动漂移模式。

轮端制动装置:

  • 位于每个车轮处,用于向刹车盘输出制动力。
  • 可以输出不同大小的制动力,也可以输出相同大小的制动力。
  • 由中央控制器指示需要输出的制动力。

Image

2.4 控制方法

判断条件:车速大于阈值、油门踏板开度小于阈值、制动踏板开度小于阈值、方向盘转角大于阈值、转向角度小于阈值。

Image

自动漂移控制过程:

  • 制动力控制:中央控制器控制后轮对应的轮端制动装置输出的制动力增大,使后轮失去抓地力,实现漂移。
  • 动态调整:在漂移过程中,根据方向盘转角、路面附着系数、后轮载荷等因素动态调整制动力目标值。
  • 稳定性控制:当转向角度增大至漂移阈值时,控制外侧车轮对应的轮端制动装置输出制动力,恢复车身稳态。
  • 漂移结束:当转向角度大于等于漂移阈值或驾驶员操作结束时,退出漂移控制,恢复正常的制动控制。
  • 电子稳定控制系统 (ESP):在漂移过程中关闭 ESP,以避免 ESP 干扰漂移控制。

驾驶员干预与安全性:

  • 提前结束漂移:驾驶员可通过增大油门踏板开度、制动踏板开度或反打方向盘来提前结束自动漂移。
  • 系统响应:中央控制器检测到驾驶员干预后,退出自动漂移控制,恢复正常制动和动力输出。
  • 安全性:
  • 关闭 ESP:在漂移过程中关闭 ESP 等电子稳定控制系统,避免影响漂移效果。
  • 开启 ESP:当转向角度达到漂移阈值或驾驶员操作结束漂移时,重新开启 ESP,提高车辆稳定性。

Image

image.png

这项技术通过精密的制动控制算法和硬件设计,实现了电动汽车的自动漂移功能,降低了漂移操作门槛,提高了驾驶体验和安全性,有望在未来电动汽车中广泛应用。

END

作者:北湾南巷
来源:汽车电子与软件

推荐阅读:

更多汽车电子干货请关注汽车电子与软件专栏。欢迎添加极术小姐姐微信(id:aijishu20)加入技术交流群,请备注研究方向。)
推荐阅读
关注数
5846
内容数
536
汽车电子与软件行业的相关技术报道及解读。
目录
极术微信服务号
关注极术微信号
实时接收点赞提醒和评论通知
安谋科技学堂公众号
关注安谋科技学堂
实时获取安谋科技及 Arm 教学资源
安谋科技招聘公众号
关注安谋科技招聘
实时获取安谋科技中国职位信息